常見設備
1、兩光輪靜碾壓路機
2、三光輪靜碾壓路機
3、拖式光輪壓路機
4、拖式凸塊壓路機
5、拖式羊角壓路機
6、拖式格柵壓路機
靜力作用壓路機
1.用途、分類及型號表示
靜力作用壓路機是應用靜力壓實原理來完成工作,可用來壓實路基、路面、廣場和其他各類工程的地基等。
靜力作用壓路機按行駛方式可分為自行式壓路機和拖式壓路機。拖式壓路機需用拖拉機或牽引車牽引,轉彎半徑較大,使用范圍較小。自行式壓路機一般用柴油機驅動,可自行行駛,使用廣泛。
靜力作用壓路機按結構質量可分為輕型、中型、重型和超重型壓路機;按碾壓輪的結構特點可分為鋼制光輪、凸塊輪 (或羊腳碾 )和輪胎壓路機,結構簡圖如圖10-1所示;按碾壓輪數量可分為單輪、雙輪和三輪壓路機;按動力傳動方式可分為機械傳動式、液力機械傳動式和全液壓傳動式壓路機。
 
光輪壓路機 羊角壓路機 輪胎壓路機
圖10-1 常用壓路機類型

圖10-2 滾壓工作機構簡圖
a)光滾輪;b)羊腳輪;c)氣胎輪;d)凸塊輪
靜力作用壓路機的型號編制如下:

例:3Y12 / 15表示最小工作質量為12t、最大工作質量為 15t的三輪光輪壓路機。
2.光輪壓路機
(1)基本構造
自行式光輪壓路機根據滾輪和輪軸數目主要分為二輪二軸式和三輪二軸式。

圖10-3 壓路機按滾輪數和軸數分類
a)二輪二軸式;b)三輪二軸式
二輪壓路機主要用于路面壓實,三輪壓路機一般質量較大,主要用于路基壓實。
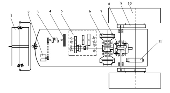
三輪二軸式光輪壓路機由動力裝置、傳動系統、操縱系統、行駛滾輪、機架和駕駛室等部分組成。柴油機安裝在機架的前部。機架由型鋼和鋼板焊接而成,分別支承在前后輪軸上。前輪為方向輪,后輪為驅動輪。

圖10-4 3Y12 / 15型壓路機的結構
1-轉向立軸;2-轉向油缸;3-水箱;4-發動機;5-操作系統;6-離合器踏板;7-駕駛室;8-換向操縱手柄;9-變速操縱桿;10-傳動箱;11-離合器總成;12-驅動輪;13-液壓油泵;14-機架;15-方向輪;16-刮泥板;17-“門”形架;18-電氣系統
(2)傳動系統
3Y12 / 15型壓路機的傳動系統主要由主離合器4、變速機構5、換向機構6、差速機構7、末級傳動機構 8等組成。發動機 3輸出的動力經主離合器 4傳至變速器 5,變速后 (三個擋位 )的動力通過變速器第二軸末端的錐形驅動齒輪帶動換向機構 6,然后通過橫軸中部的圓柱齒輪帶動差速器 7,最終經側傳動齒輪 8和 9傳至驅動輪 10使之旋轉。

圖10-5 3Y12 / 15型壓路機傳動系統圖
1-導向輪;2-電動機;3-發動機;4-主離合器;5-變速器;6-換向機構;7-差速器;8-側傳動小齒輪;9-側傳動大齒輪;10-驅動輪;11-差速鎖
三輪壓路機的傳動系統中都裝置有一個帶差速鎖的差速器7。差速器的作用是在壓路機轉向或行駛在高低不平、松實不均的路段時,能使兩個驅動壓輪在相同的時間內滾過不相同的 距離,從而實現驅動壓輪無滑移滾動,避免機件損壞和保證壓實質量。差速鎖11的作用是使兩驅動壓輪聯鎖 (失去差速作用 ),以便當一邊驅動輪因地面打滑時,而另一邊不打滑的驅動輪仍能使壓路機行駛。
(3)工作裝置壓路機的碾壓輪既是壓路機實施碾壓作業的工作裝置,也是自行式壓路機的行走裝置,由驅動輪和方向輪組成。
驅動輪的功用是驅動壓路機運行,并承擔壓路機的主要壓實功能。
(4)主要技術參數
光輪壓路機主要技術參數有工作質量、單位線壓力、N系數方向輪尺寸、驅動輪尺寸、運行速度、爬坡能力、發動機功率和外形尺寸等。
3.羊腳壓路機
羊腳壓路機 (通稱羊腳碾 )是在普通光輪壓路機的碾輪上裝置了若干羊腳或凸塊的壓實機械,故也稱凸塊壓路機。凸塊滾輪與羊腳滾輪相比,凸塊高度較低,個數較少。除滾壓輪外,自行式凸塊 (羊腳 )壓路機與光輪壓路機的構造基本相同。
4.輪胎壓路機
輪胎壓路機通過多個特制的充氣輪胎來壓實鋪層材料。除有垂直壓實力外,還有水平壓實力,這些水平壓實力不但沿行駛方向有壓實力的作用,而且沿機械橫向也有壓實力的作用。 由于壓實力能沿各個方向移動材料顆粒,這些力的作用加上橡膠輪胎彈性所產生的一種 “搓揉作用 ”結果,就產生了極好的壓實效果。同時可改變輪胎充氣壓力,有利于對各種材料的壓實。具有接觸面積大,壓實均勻性高,因而廣泛用于各種材料的基礎層、次基礎層、填方及瀝青面層的壓實作業,是建設高等級公路、機場、港口、堤壩的理想壓實設備。
(1)基本構造
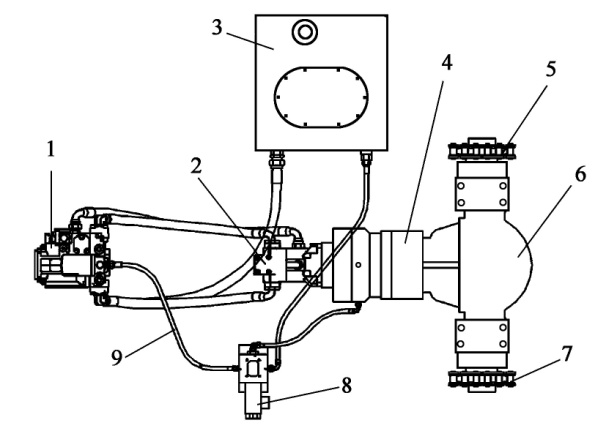
YL26輪胎壓路機由車架11、發動機13、減速器6、后驅動橋7、前輪總成15、后輪總成10、灑水系統9、操作系統3、轉向系統14、液壓系統 5和6、電氣系統 18等組成。

圖10-6 YL26型輪胎式壓路機
1-水箱;2-方向輪;3-操作系統;4-駕駛室;5-液壓馬達;6-減速器;7-后驅動橋;8-鏈條;9-灑水系統;10-后輪總成;11-車架; 12-液壓泵;13-發動機;14-前輪轉向系統;15-前輪總成;16-刮泥板
(2)傳動系統
發動機輸出的動力經液壓泵 1轉變為液壓能傳至液壓馬達 2,馬達輸出的動力經行走減速器 4傳至后驅動橋6、經驅動橋內的差速器和左右半軸最終將動力傳至左右鏈輪組 5和 7,再通過鏈條帶動二組后輪行走。

圖10-7 YL26胎式壓路機傳動系統
1-液壓泵;2-液壓馬達;3-液壓油箱;4-行走減速器;5-右鏈輪組;6-后驅動橋;7-左鏈輪組;8-制動閥;9-油管
(3)工作裝置
輪胎壓路機的工作裝置是充氣輪胎,因此對輪胎及其懸掛裝置提出了特殊要求,所采用的輪胎都是特制的寬基輪胎,壓力分布均勻,從而保證了對瀝青面層的壓實不會出現裂紋。滾壓輪前五后六錯開排列,前、后輪跡相互叉開,由后輪壓實前輪的漏壓部分。輪胎是由耐熱、耐油橡膠制成的無花紋的光面輪胎 (壓路面 )或有細花紋的輪胎(專壓基礎 ),輪胎氣壓可以根據壓實材料和施工要求加以調整。
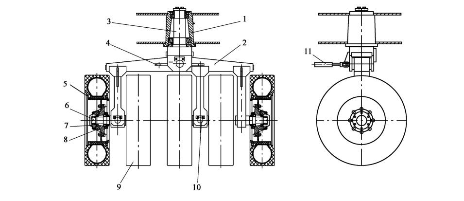
前輪總成主要由五個前輪胎9、擺動架2、兩根擺動輪軸6、固定輪軸 11及轉向油缸 12等組成。五個輪胎分成兩組可上下搖擺和一組固定 (右輪 ),通過兩根擺動輪軸 6和固定輪軸 11將五個輪胎裝在擺動架 2上。擺動架 2通過軸 4與回轉立軸 3連接,實現上下擺動,再通過回轉立軸 3與車架 1相連。這樣,輪胎可隨路面的不平上、下擺動,可有效避免過壓、虛壓現象。由裝在車架上的轉向油缸 12推動擺動架 2左右轉動,實現轉向,轉向可靠、靈活。

圖10-8 YL26輪胎壓路機的方向輪
1-車架;2-擺動架;3-轉向立軸;4-擺動軸;5-輪輞;6-擺動輪軸;7-軸承;8-輪轂;9-輪胎;10-軸;11-轉向油缸
由于輪胎壓路機用多輪胎支承,所以必須用懸掛裝置保證每個輪胎負荷均勻,在不平整的鋪層上還能保持機架的水平。懸掛裝置有液壓懸掛和機械搖擺兩種。YL26輪胎壓路機前輪采用的機械搖擺式懸掛裝置機構簡圖。
圖10-9 機械搖擺式懸掛裝置機構簡圖
a)路面平整時;b)路面不平時
為防止壓實作業時,土或瀝青混合料粘到輪胎踏面上,輪胎壓路機都裝有灑水裝置。其作用是對輪胎進行壓力噴水或噴油,保持輪胎踏面清潔。
(4)主要技術參數輪胎壓路機主要技術參數有工作質量、碾壓寬度、軸距、爬坡能力、行駛速度和額定功率等。
5.靜力作用壓路機的特點及工作范圍
光輪壓路機的性能或使用范圍都不夠理想,但因具有結構簡單、維修方便、制造容易、可靠性好等特點,目前仍在使用,但從發展趨勢來看,今后會進一步減少,特別是小噸位靜碾壓路機。
羊腳壓路機有較大的單位壓力 (包括羊腳的擠壓力 ),壓實深度大而均勻,并能擠碎土塊,因而有很好的壓實效果和較高的生產率。凸塊式壓路機碾壓是在壓路機的重力和凸塊的糅合作用下進行,工作速度高。羊腳 (凸塊 )壓路機可用于大面積土和垃圾的壓實。它廣泛用于黏性土的分層壓實,而不適用非黏性土和高含水率土的壓實。
輪胎壓路機機動性好,便于運輸,進行壓實工作時土與輪胎同時變形,全壓力作用時間長,接觸面積大,并有糅合的作用,壓實效果好,能適應各種土質的壓實工作,尤其是壓實瀝青路面效果最好。 |